PulseOutput_Home_FBRetour à l’origine
Cette instruction exécute un retour à l’origine en fonction des paramètres du bloc fonction et du DUT indiqué. Les impulsions sont renvoyées en sortie de la voie indiquée lorsque le drapeau de contrôle de cette voie est FALSE et la condition d’exécution est TRUE.

Entrée
Un front montant active le bloc fonction
Sens du mouvement : Avant = FALSE, Inverse = TRUE
Vitesse initiale/Vitesse de consigne : Définissez cette valeur selon l’intervalle de fréquence sélectionné dans PulseOutput_Channel_Configuration_DUT :
FPS, FP-X : 1 à 9800 (1,5Hz–9,8kHz)
48 à 100000 (48Hz–100kHz)
191 à 100000 (191–100kHz)
F171_PulseOutput_Trapezoidal : 1 à 50000 (1Hz–50kHz)
FP0, F168_PulseOutput_Trapezoidal : 40 à 5000 (40Hz–5kHz)
Temps d’accélération/de décélération (FPS, FP-X) :
Avec 30 pas : 30ms–32760ms (indication par pas de 30)
Avec 60 pas : 60ms–32760ms (indication par pas de 60)
Temps d’accélération/de décélération (FP0, F168_PulseOutput_Trapezoidal) : 30ms–32760ms
Temps d’accélération (F171_PulseOutput_Trapezoidal) : 1ms–32760ms
Temps de décélération (F171_PulseOutput_Trapezoidal) : 1ms–32760ms
Vitesse de recherche (F171_PulseOutput_Trapezoidal) : 1 à 50000 (1Hz–50kHz)
Sortie
TRUE si une valeur d’entrée appliquée est invalide. L’exécution du bloc fonction est arrêtée.
Cette instruction non inline fait partie des instructions Tool pour sorties impulsionnelles. Pour en savoir plus sur les instruction(s) utilisées en interne, voir :
FPS, FP-X : F171_PulseOutput_Home
FP-e, FP0 : F168_PulseOutput_Home
Utilisez PulseInfo_IsActive pour vérifier si le drapeau de contrôle des voies sélectionnées est FALSE. Utilisez PulseInfo_IsHomeInputTrue pour vérifier si l’entrée du point d’origine est TRUE.
Pour éviter les dysfonctionnements ou les erreurs de fonctionnement :
Veillez à définir le registre système sur le mode de sortie impulsionnelle lorsque vous utilisez une entrée du point d’origine.
L’entrée retour à l’origine ne peut pas être occupée par d’autres instructions telles que l’entrée de capture d’impulsions, l’entrée d’interruption ou le compteur rapide.
Un type de données structurées (DUT) peut être composé d’autres types de données. Un DUT est tout d’abord défini dans le gestionnaire de DUT et ensuite traité comme les autres types de données standard (BOOL, INT, etc.) dans la liste des variables globales ou l’en-tête du POU.


Toutes les variables d’entrée et de sortie utilisées pour programmer cette fonction ont été déclarées dans l’en-tête du POU. Le même en-tête de POU est utilisé pour tous les langages de programmation.

VAR
PulseOutput_Home: PulseOutput_Home_FB;
bExecute: BOOL:=FALSE;
bReverse: BOOL:=FALSE;
bError: BOOL:=FALSE;
ChannelConfiguration_DUT: PulseOutput_Channel_Configuration_DUT;
bConfigureDUT: BOOL:=FALSE;
END_VAR

BODY
WORKSPACE
NETWORK_LIST_TYPE := NWTYPELD ;
ACTIVE_NETWORK := 0 ;
END_WORKSPACE
NET_WORK
NETWORK_TYPE := NWTYPELD ;
NETWORK_LABEL := ;
NETWORK_TITLE := ;
NETWORK_HEIGHT := 32 ;
NETWORK_BODY
B(B_CONTACT,,bConfigureDUT,4,1,6,3,);
B(B_F,E_MOVE!,,15,0,21,4,,?DEN?D?AENO?C);
B(B_VARIN,,1,13,2,15,4,);
B(B_F,E_MOVE!,,15,8,21,12,,?DEN?D?AENO?C);
B(B_VARIN,,FALSE,13,10,15,12,);
B(B_VAROUT,,ChannelConfiguration_DUT.bOutput_Pulse_SignReverse,21,10,23,12,);
B(B_F,E_MOVE!,,15,12,21,16,,?DEN?D?AENO?C);
B(B_F,E_MOVE!,,15,4,21,8,,?DEN?D?AENO?C);
B(B_VARIN,,TRUE,13,6,15,8,);
B(B_VAROUT,,ChannelConfiguration_DUT.bOutput_Pulse_SignForward,21,6,23,8,);
B(B_VARIN,,TRUE,13,14,15,16,);
B(B_VAROUT,,ChannelConfiguration_DUT.iChannel,21,2,23,4,);
B(B_F,E_MOVE!,,15,16,21,20,,?DEN?D?AENO?C);
B(B_VARIN,,FALSE,13,18,15,20,);
B(B_VAROUT,,ChannelConfiguration_DUT.bDutyRatio25,21,18,23,20,);
B(B_F,E_MOVE!,,15,20,21,24,,?DEN?D?AENO?C);
B(B_VAROUT,,ChannelConfiguration_DUT.bAccelerationSteps60,21,14,23,16,);
B(B_VAROUT,,ChannelConfiguration_DUT.bFrequencyRange_191Hz_100kHz,21,22,23,24,);
B(B_VARIN,,TRUE,13,22,15,24,);
B(B_F,E_MOVE!,,15,24,21,28,,?DEN?D?AENO?C);
B(B_VARIN,,FALSE,13,26,15,28,);
B(B_VAROUT,,ChannelConfiguration_DUT.Home_bEnableHomeOnlyAfterNearHomeDeceleration,21,26,23,28,);
B(B_F,E_MOVE!,,15,28,21,32,,?DEN?D?AENO?C);
B(B_VAROUT,,ChannelConfiguration_DUT.Home_iDeviationCounterClearSignalOutputTime_in_0p5ms,21,30,23,32,);
B(B_VARIN,,5,13,30,15,32,);
L(10,2,10,6);
L(10,10,10,14);
L(10,6,10,10);
L(10,14,10,18);
L(10,18,10,22);
L(10,22,10,26);
L(6,2,10,2);
L(1,2,4,2);
L(10,26,10,30);
L(10,30,15,30);
L(10,26,15,26);
L(10,22,15,22);
L(10,18,15,18);
L(10,6,15,6);
L(10,14,15,14);
L(10,10,15,10);
L(10,2,15,2);
L(1,0,1,32);
END_NETWORK_BODY
END_NET_WORK
NET_WORK
NETWORK_TYPE := NWTYPELD ;
NETWORK_LABEL := ;
NETWORK_TITLE := ;
NETWORK_HEIGHT := 11 ;
NETWORK_BODY
B(B_FB,PulseOutput_Home_FB!,PulseOutput_Home,15,1,28,11,,?BbExecute?BbReverse?BdiInitialAndFinalSpeed?BdiTargetSpeed?BdiAccelerationTime?BdiDecelerationTime?BdiCreepSpeed?BdutChannelConfiguration?AbError);
B(B_VARIN,,bExecute,13,2,15,4,);
B(B_VARIN,,bReverse,13,3,15,5,);
B(B_VARIN,,1500,13,4,15,6,);
B(B_VARIN,,12000,13,5,15,7,);
B(B_VARIN,,300,13,6,15,8,);
B(B_VARIN,,600,13,7,15,9,);
B(B_VARIN,,500,13,8,15,10,);
B(B_VARIN,,ChannelConfiguration_DUT,13,9,15,11,);
B(B_VAROUT,,bError,28,2,30,4,);
L(1,0,1,11);
END_NETWORK_BODY
END_NET_WORK
END_BODY
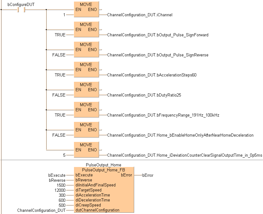
(* Used DUT parameters *)
ChannelConfiguration_DUT.iChannel := 1;
ChannelConfiguration_DUT.bOutput_Pulse_ForwardTrue := TRUE;
ChannelConfiguration_DUT.bOutput_Pulse_ForwardFalse := FALSE;
ChannelConfiguration_DUT.bAccelerationSteps60 := FALSE;
ChannelConfiguration_DUT.bDutyRatio25 := TRUE;
ChannelConfiguration_DUT.bFrequencyRange_191Hz_100kHz := TRUE;
ChannelConfiguration_DUT.Home_bEnableHomeOnlyAfterNearHomeDeceleration := FALSE;
ChannelConfiguration_DUT.Home_iDeviationCounterClearSignalOutputTime_in_0p5ms := 5;
ChannelConfiguration_DUT.bExecuteInInterrupt := FALSE;
(* FB *)
PulseOutput_Home(bExecute := bExecute,
bReverse := bReverse,
diInitialAndFinalSpeed := 1500,
diTargetSpeed := 12000,
diAccelerationTime := 300,
diDecelerationTime := 600,
diCreepSpeed := 500,
dutChannelConfiguration := ChannelConfiguration_DUT,
bError => bError);