PulseOutput_Jog_TargetValue_FBOpération JOG avec valeur de consigne
Cette instruction est utilisée pour l’opération JOG. Le nombre d’impulsions indiqué est sorti lorsque l’entrée déclenchement du contrôle de positionnement devient TRUE. La sortie impulsionnelle décélère jusqu’à ce que la valeur de consigne soit atteinte puis elle s’arrête. Les impulsions sont émises en sortie de la voie indiquée lorsque le drapeau de contrôle de cette voie est FALSE et la condition d’exécution est TRUE. Les impulsions sont renvoyées en sortie de la voie indiquée lorsque le drapeau de contrôle de cette voie est FALSE et la condition d’exécution est TRUE. Arrêt de la sortie impulsionnelle lorsque la valeur de consigne est atteinte.

Entrée
La condition d’exécution peut être :
Avec déclenchement sur front
Permanent lorsqu’un changement de vitesse est requis
F171_PulseOutput_Trapezoidal : Contrôle de la valeur absolue = TRUE, Contrôle de la valeur relative = FALSE
F171_PulseOutput_Trapezoidal : Vitesse initiale et finale = 1–50000 (1Hz–50kHz)
Vitesse de consigne : Définissez cette valeur selon l’intervalle de fréquence sélectionné dans PulseOutput_Channel_Configuration_DUT :
FPS, FP-X : 1–9800 (1,5Hz–9,8kHz)
48–100000 (48Hz–100kHz)
191–100000 (191–100kHz)
F171_PulseOutput_Trapezoidal : 1–50000 (1Hz–50kHz)
FP0, F168_PulseOutput_Trapezoidal : 40–5000 (40Hz–5kHz)
Temps d’accélération (F171_PulseOutput_Trapezoidal) : 1ms–32760ms (jusqu’à la vitesse maximale)
Temps de décélération (F171_PulseOutput_Trapezoidal) : 1ms–32760ms (à partir de la vitesse maximale)
Valeur de consigne [impulsions] : -2147483648–2147483647
Sortie
TRUE si une valeur d’entrée appliquée est invalide. L’exécution du bloc fonction est arrêtée.
Condition d’erreurs additionnelles pour FPS, FP-X :
TRUE si la voie appliquée n’est pas activée dans les registres système ou si bAbsolute est TRUE
Cette instruction non inline fait partie des instructions Tool pour sorties impulsionnelles. Pour en savoir plus sur les instruction(s) utilisées en interne, voir :F172_PulseOutput_Jog. Utilisez PulseInfo_IsActive pour vérifier si le drapeau de contrôle des voies sélectionnées est FALSE.
Un type de données structurées (DUT) peut être composé d’autres types de données. Un DUT est tout d’abord défini dans le gestionnaire de DUT et ensuite traité comme les autres types de données standard (BOOL, INT, etc.) dans la liste des variables globales ou l’en-tête du POU.


Toutes les variables d’entrée et de sortie utilisées pour programmer cette fonction ont été déclarées dans l’en-tête du POU. Le même en-tête de POU est utilisé pour tous les langages de programmation.

VAR
PulseOutput_Jog_TargetValue: PulseOutput_Jog_TargetValue_FB;
bExecute: BOOL:=FALSE;
bAbsolute: BOOL:=FALSE;
ChannelConfiguration_DUT: PulseOutput_Channel_Configuration_DUT;
bError: BOOL:=FALSE;
bConfigureDUT: BOOL:=FALSE;
END_VAR

BODY
WORKSPACE
NETWORK_LIST_TYPE := NWTYPELD ;
ACTIVE_NETWORK := 0 ;
END_WORKSPACE
NET_WORK
NETWORK_TYPE := NWTYPELD ;
NETWORK_LABEL := ;
NETWORK_TITLE := ;
NETWORK_HEIGHT := 28 ;
NETWORK_BODY
B(B_CONTACT,,bConfigureDUT,3,1,5,3,);
B(B_F,E_MOVE!,,14,0,20,4,,?DEN?D?AENO?C);
B(B_VARIN,,1,12,2,14,4,);
B(B_F,E_MOVE!,,14,8,20,12,,?DEN?D?AENO?C);
B(B_VARIN,,FALSE,12,10,14,12,);
B(B_VAROUT,,ChannelConfiguration_DUT.bOutput_Pulse_SignReverse,20,10,22,12,);
B(B_F,E_MOVE!,,14,12,20,16,,?DEN?D?AENO?C);
B(B_F,E_MOVE!,,14,4,20,8,,?DEN?D?AENO?C);
B(B_VARIN,,TRUE,12,6,14,8,);
B(B_VAROUT,,ChannelConfiguration_DUT.bOutput_Pulse_SignForward,20,6,22,8,);
B(B_VARIN,,TRUE,12,14,14,16,);
B(B_VAROUT,,ChannelConfiguration_DUT.iChannel,20,2,22,4,);
B(B_F,E_MOVE!,,14,16,20,20,,?DEN?D?AENO?C);
B(B_VARIN,,FALSE,12,18,14,20,);
B(B_VAROUT,,ChannelConfiguration_DUT.bDutyRatio25,20,18,22,20,);
B(B_VAROUT,,ChannelConfiguration_DUT.bAccelerationSteps60,20,14,22,16,);
B(B_VAROUT,,ChannelConfiguration_DUT.bFrequencyRange_191Hz_100kHz,20,22,22,24,);
B(B_VARIN,,TRUE,12,22,14,24,);
B(B_F,E_MOVE!,,14,20,20,24,,?DEN?D?AENO?C);
B(B_F,E_MOVE!,,14,24,20,28,,?DEN?D?AENO?C);
B(B_VARIN,,TRUE,12,26,14,28,);
B(B_VAROUT,,ChannelConfiguration_DUT.Jog_bNoCountingInCWCCWNoTargetValueMatch,20,26,22,28,);
L(5,2,14,2);
L(9,18,14,18);
L(9,14,14,14);
L(9,10,14,10);
L(9,6,14,6);
L(9,2,9,18);
L(9,18,9,22);
L(9,22,14,22);
L(9,22,9,26);
L(9,26,14,26);
L(1,2,3,2);
L(1,0,1,28);
END_NETWORK_BODY
END_NET_WORK
NET_WORK
NETWORK_TYPE := NWTYPELD ;
NETWORK_LABEL := ;
NETWORK_TITLE := ;
NETWORK_HEIGHT := 11 ;
NETWORK_BODY
B(B_FB,PulseOutput_Jog_TargetValue_FB!,PulseOutput_Jog_TargetValue,13,1,29,11,,?BbExecute?BbAbsolute?BdiInitialAndFinalSpeed?BdiTargetSpeed?BdiAccelerationTime?BdiDecelerationTime?BdiTargetValue?BdutChannelConfiguration?AbError);
B(B_VARIN,,bExecute,11,2,13,4,);
B(B_VARIN,,bAbsolute,11,3,13,5,);
B(B_VARIN,,600,11,4,13,6,);
B(B_VARIN,,12000,11,5,13,7,);
B(B_VARIN,,300,11,6,13,8,);
B(B_VARIN,,600,11,7,13,9,);
B(B_VARIN,,50000,11,8,13,10,);
B(B_VARIN,,ChannelConfiguration_DUT,11,9,13,11,);
B(B_VAROUT,,bError,29,2,31,4,);
L(1,0,1,11);
END_NETWORK_BODY
END_NET_WORK
END_BODY
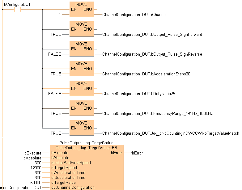
(* Used DUT parameters *)
ChannelConfiguration_DUT.iChannel := 1;
ChannelConfiguration_DUT.bOutput_Pulse_ForwardTrue := TRUE;
ChannelConfiguration_DUT.bOutput_Pulse_ForwardFalse := FALSE;
ChannelConfiguration_DUT.bAccelerationSteps60 := FALSE;
ChannelConfiguration_DUT.bDutyRatio25 := TRUE;
ChannelConfiguration_DUT.bFrequencyRange_191Hz_100kHz := TRUE;
ChannelConfiguration_DUT.Jog_bNoCountingInCWCCWNoTargetValueMatch := FALSE;
ChannelConfiguration_DUT.bExecuteInInterrupt := FALSE;
(* FB *)
PulseOutput_Jog_TargetValue(bExecute := bExecute,
bAbsolute := bAbsolute,
diInitialAndFinalSpeed := 600,
diTargetSpeed := 12000,
diAccelerationTime := 300,
diDecelerationTime := 600,
diTargetValue := 50000,
dutChannelConfiguration := ChannelConfiguration_DUT,
bError => bError);